Weak red in a K7000 med res monitor

TheBasement

Well-known member
Joined
Feb 22, 2008
Messages
2,729
Reaction score
341
Location
Warrenton, Missouri
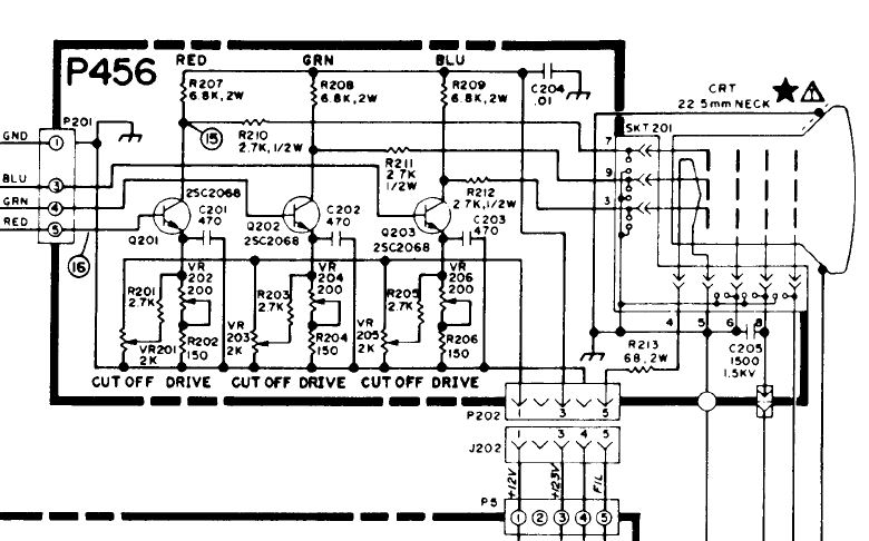
The K7000 medium resolution monitor in my Paperboy was missing the red recently. Usually it would come back in a few minutes but this time it wouldn't come back. I had this issue with a G07 in the past and it was a cold solder joint. I pulled the chassis, and hit every solder joint that used the red color input with a soldering iron. I did this at the input connector, and from the lines on the main chassis to the neckboard, at the input on the neckboard, and every red pot and transistor on the neckboard. I did this and got red back, but it isn't quite "perfect". When I turn up either the red drive or red cutoff it saturates the black area of the screen with red pixels, giving it a reddish tint. However, I have to turn it down for a proper black level.

Again, red shows up on the monitor, it just seems weak. I hit every joint with a soldering iron again but it is the same weak red color. Turning down all green or blue pots does not make the red "pop out" anymore.

I know I should leave well enough alone, but I will spend 30 minutes on a machine perfecting the color and brightness, so this is just bugging me that I can't "adjust" it out. Will the red transistor on the neck board cause this, or is there a weak resistor that needs to be replaced other than the pot? Again, the pots will adjust the red color, they just aren't as bright as the red and green. I know someone might suggest the red gun might be going bad, but if thats the case then a soldering iron should not have brought the signal back.

A scan from the manual shows a 6.8K resistor pulled to ground from the transistor, and a 2.7K resistor going to the gun. Could one of those cause a weak color?

Thank you for any help. Replacement medium res monitors aren't a cheap or easy thing to locate, so I'd like to get this one in tip top shape.

K7000.jpg
 
Last edited:
My vote is a weak red gun in the tube..

you need to find somebody with a rejuvenator to test the tube...

another hack method would be to rapidly tap the neck of the tube with a screwdriver handle to try to loosen up krap on the end of the tube. Problem is that you mught break the tube trying this!
 
Not sure what this will do (good or bad) but I have seen a repair guy short the red transistor to the frame. I am pretty sure it makes the red gun fire at max.

Could one of the color purity rings be moved out of place?

If your tube is shot, you might be able to switch the chassis and yoke to another k7000 tube. But you need to check if the tubes are the same. I don't know if they are.
 
check the molex pin where the red plugs in the board. More often than not I have found it to be a cold solder joint too, but sounds like you covered your basis there. Next guess would be as stated above its a tube issue.
 
i'd just replace the 3 transistors on the neck board. that way it takes care of any cold solder joints that i think is causing your problem.
 
i'd just replace the 3 transistors on the neck board. that way it takes care of any cold solder joints that i think is causing your problem.

Now that I think of it, I didn't hit the solder pads to the connector that plugs into the back of the tube, which obviously one of those goes right to the red gun. Not sure what that part is called. I think I will also try swapping 2 transistors around to see if there is a difference before I order new ones. Thank you every one for your input.
 
Update: I swapped the transistors and hit the connector that inserts to the tube with a soldering iron with no change. I measure out all the resistors on the neck board and they are all the same. Next, I decide to swap the red wire going to the neckboard with the blue wire.

What do you know, but now on the color test screens I have full on red on the screen...from the blue wire signal. Thats good, its not a tube or red gun problem. Since I have hit the entire red path with a soldering iron, I decide to run a new red wire from the Paperboy game board to the monitor chassis. Still no change. Next I take the Paperboy game board and hit several traces and connectors along the red path with a soldering iron. No change.

Finally I put a color test signal on the monitor and put a voltmeter on the red, green and blue video pins on the game board. I did this with and without the connector put on to eliminage a voltage drop from the monitor. Red, .25V, Blue .9V, Green, .9V. I put on a different color test screen, slightly different voltages, but the red was still between a half volt to a full volt lower. So the weak red signal was coming from the game board. I must have a cold solder joint on the monitor, and then the voltage was so low the red would sometimes just disappear. I'm guessing I fixed the cold solder joint so the red is always on now, just weak from the Paperboy game board.

I checked and it appears that on the Paperboy game board there is an immediate resistor and diode in its path, and it might be coming from a 7406 hex inverter, I'm not exactly sure. The resistor measures the same as the others, I'm not the best with board level repairs but I'm guessing I could swap out the 7406 and diode next. Will a bad diode cause that much voltage drop, and is it directly in the video path to prevent a back voltage spike to the board?
 
Last edited:
Back
Top Bottom